Nastavitelný 0-30V zdroj
Jednoduchá schéma nastavitelného zdroja 0-30V. Nemá protiskratovú ochranu. Potenciometrom 1 sa nastavuje výstupné napätie. S obvodmi LM337 a obvodíkom 741. Primitívne zapojenie.
!!!SCHÉMA NEODSKÚŠANÁ!!!
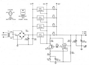
Schéma je na obrázku 1.1 :

Obr 1.1 - Schéma zdroja 0-30V. Jednoduchá schéma...
K stiahnutiu je aj obraz DPS :

Obr 1.2 - Obraz DPS aj s rozmiestnením. Klikni pre originál DPI
Neskôr po zapojení priložím aj vlastné fotky :)
Zdroje:
http://electronics-diy.com/high-current-power-supply-lm338.php